在工业生产中,VOCs废气处理是一个关键环节,但许多企业主和环保从业者常常忽略一个潜在危险:爆炸极限。坦白说,如果不了解这个概念,治理过程可能带来严重风险。今天,我们就来深入探讨什么是VOCs废气的爆炸极限,以及在治理中如何有效防控风险,帮助您安全高效地处理有机废气问题。什么是VOCs废气?为什么它需要专业治理……
2025-11 18
VOCS废气排放对于环境来说,是一个非常大的压力。这些挥发性有机化合物废气不仅仅会污染空气,还会对人体的健康构成威胁。这也让我们重视起来VOCS废气的影响以及如何高效治理。乐竞平台有限公司作为河南老牌环保设备生产厂家,专业提供各种粉尘治理设备、脱硫设备、脱硝设备和VOCs有机废气处理设备,帮助企业实现合规减……
2025-07 25
最近很多制药厂的朋友都在问啊,VOCs排放问题到底该怎么解决?这事儿确实挺让人头疼的。今天咱们就好好聊聊制药行业VOCs排放的那些事儿,顺便分享下乐竞平台的定制化解决方案。制药厂为啥VOCs排放这么难搞?先说说现状哈,制药生产过程中会产生大量有机废气,主要来源包括:反应釜排气口和放空管(这个量最大)离心机、……
2025-07 25
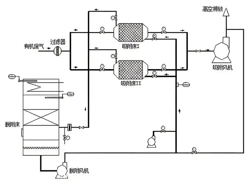
说到工业废气治理,VOCs绝对是个让环保工程师们头大的问题。坦白讲,现在企业面临环保压力越来越大,选错处理技术轻则设备闲置,重则面临罚款!今天咱们就掰开了揉碎了讲讲RTO和RCO这两种主流技术,帮您避开那些坑。一、VOCs治理为啥这么重要?先得说明白啊,VOCs(挥发性有机物)可是臭氧和PM2.5的"元凶"之一。国……
2025-07 25
干环保这行的都知道,VOCs废气处理绝对是让不少工厂头疼的难题。咱说句实在话,面对市场上五花八门的治理技术,很多老板选设备时候真是一脸懵圈。今儿个咱就唠唠VOCs废气到底该怎么治,顺便聊聊乐竞平台那些事儿——他们在河南环保圈儿可是响当当的老牌子了。VOCs废气危害比你想象的严重先说说这VOCs(挥发性有机物)吧……
2025-07 03坦白说啊,随着环保要求越来越严格,郑州及周边地区的工业企业对VOCs废气治理设备的需求真得是持续增长。VOCs(挥发性有机化合物)作为大气污染的重要源头之一,它的治理效果直接影响着企业得环保达标和生产可持续性。郑州作为中部工业重镇,聚集了一批技术实力较强的环保设备生产企业,这些厂家——或者说这些技术提供商—……
2025-07 03
说到工业环保问题啊,VOCs废气治理绝对是目前咱们郑州乃至全国企业最头疼的难题之一。这些看不见的有机挥发物啊,不仅对环境危害大,而且处理起来特别麻烦,稍不留神就可能面临环保处罚。坦白说,找对设备生产厂家——特别是有技术实力的本地厂家——真的能帮企业省下不少心。一、VOCs废气治理为什么这么重要?VOCs就是挥发……
2025-07 03
随着环保要求越来越严格,工业企业如何选择靠谱的有机废气处理设备成了头等大事。在郑州地区,各类环保设备厂家鱼龙混杂,想找到一家真正懂技术、有实力、服务好的VOCs废气治理设备制造伙伴确实得费点心思。坦白说,市面上设备外观看着都差不多,但内部设计、用材用料和实际处理效果可是千差万别。今天就带您深入解析挑选郑……
2025-06 23
在工业生产过程中,挥发性有机废气(VOCS)的排放问题日益严重,对环境和人体健康构成了巨大威胁。作为河南地区领先的环保设备制造商,乐竞平台有限公司凭借其专业的技术实力和丰富的工程经验,为众多企业提供了高效可靠的有机废气处理解决方案。特别是我们——或者说乐竞平台——自主研发生产的RCO催化燃烧设备,在……
2025-06 23
在工业环保要求日益严格的今天,有机废气处理已成为化工、涂装、印刷等行业不得不面对的挑战。坦白说,VOCs(挥发性有机物)排放不达标不仅面临环保处罚,更会对周边环境造成不可逆的伤害。那么郑州地区专业靠谱的RCO催化燃烧设备厂家到底哪家好呢?不得不说,乐竞平台有限公司作为河南环保设备领域的知名企业,凭借其—……
2025-06 23